Elektronikas un datorzinātņu institūts Elektronikas un datorzinātņu institūts
Elektronikas un datorzinātņu institūts Elektronikas un datorzinātņu institūts
  • Internship
  • Vacancies
  • Digital Innovation Hub
  • Contacts
  • About EDI
    • About EDI
    • Application areas
      • Smart mobility
      • Smart production
      • Smart health
      • Space Technologies
      • Smart City
      • Security
    • Strategy
    • History
    • Laboratories
    • Scientific staff
    • Our partners
      • Companies
      • Research centers
      • Universities
      • Societies/Associations/Clusters
    • Documents
      • Public reports
    • Gender Equality Plan
    • Contacts
  • Research directions
    • Projects
      • Projects (List view)
    • Research directions
      • Extremely precise event timing
      • Remote sensing and space data processing
      • Robotics and machine perception
      • Signal processing and embedded intelligence
      • Smart sensors and IoT
    • Publications
    • Patents
  • Products & Services
    • Services
      • Available infrastructure
      • Technological solutions
      • Innovations
    • How to collaborate with us?
      • Examples of collaboration
      • Partner feedback
  • Communication
    • News
    • EDI blogs
      • Point of view
      • Women in Science
    • Events
    • Upcoming events
    • Scientific journal
    • Completed auctions and results
  • Contacts
  • Latviešu

LR patents Nr. 14730

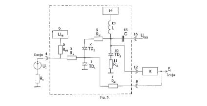
Latvian Patent No.14730. “Stroboscopic comparator” Inventor: K.Krūmiņš, E.Beiners, V.Pētersons. Owner: Institute of Electronics and Computer Science. Published: 20.11.2013.

http://www.lrpv.gov.lv/sites/default/files/20131120.pdf

How to find us

Institute of Electronics and Computer Science
14 Dzerbenes St., LV-1006, Riga, Latvia
Phone: +371 67554500
info@edi.lv

Sitemap

  • Publications
  • Projects
  • Solutions
  • Scientific journal
  • Procurements

 

  • Strategy
  • Vacancies
  • Available infrastructure
  • Scientific staff
Member Research Latvia

© 2026 Institute of Electronics and Computer Science. All rights reserved.

Menu
  • Internship
  • Vacancies
  • Digital Innovation Hub
  • Contacts
  • About EDI
    • About EDI
    • Application areas
      • Smart mobility
      • Smart production
      • Smart health
      • Space Technologies
      • Smart City
      • Security
    • Strategy
    • History
    • Laboratories
    • Scientific staff
    • Our partners
      • Companies
      • Research centers
      • Universities
      • Societies/Associations/Clusters
    • Documents
      • Public reports
    • Gender Equality Plan
    • Contacts
  • Research directions
    • Projects
      • Projects (List view)
    • Research directions
      • Extremely precise event timing
      • Remote sensing and space data processing
      • Robotics and machine perception
      • Signal processing and embedded intelligence
      • Smart sensors and IoT
    • Publications
    • Patents
  • Products & Services
    • Services
      • Available infrastructure
      • Technological solutions
      • Innovations
    • How to collaborate with us?
      • Examples of collaboration
      • Partner feedback
  • Communication
    • News
    • EDI blogs
      • Point of view
      • Women in Science
    • Events
    • Upcoming events
    • Scientific journal
    • Completed auctions and results
  • Contacts
  • Latviešu
Kontakti

Institute of Electronics and Computer Science
14 Dzerbenes St., LV-1006, Riga, Latvia
+371 67554500
info@edi.lv