LR patents Nr. 14803. “Strobējams komparators ar aizkaves līniju”. Izgudrotāji: K.Krūmiņš, E.Beiners un V.Pētersons. Publ. Īpašnieks: Elektronikas un datorzinātņu institūts. Publicēts 20.01.2014.

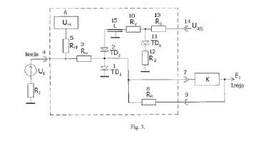
Izgudrojums attiecas uz mērīšanas tehniku un to var izmantot elektrisko signālu momentāno vērtību salīdzināšanai ar slieksni un signālu stroboskopiskai pārveidošanai. Piedāvātais komparators sastāv no divām virknē slēgtām tuneļdiodēm un trešās tuneļdiodes, kas kalpo kā strobsignāla formētājs. Izgudrojuma mērķis ir uzlabot strobējamā komparatora laika Izšķiršanas spēju, ko raksturo ar stroboskopiskā pārveidotāja, kas būvēts uz šī komparatora bāzes, pārejas raksturlīknes kāpuma laiku. Lai Sasniegtu izvirzīto mērķi, ķēdē starp tuneļdiodēm ir ieslēgta aizkavēšanas līnija.

http://www.lrpv.gov.lv/sites/default/files/20140120.pdf